即将爆发,正迎来2个增长大逻辑,还没被深挖的新能源细分行业


‍‍


新能源行业还没有没被深入挖掘过的板块吗?不多,但确实是有,比如咱们今天要讲的细分行业。
 
去年新能源炒的有多凶,不用赘述,几乎所有的细分板块都爆炒过,要说完全没被炒作过的新能源板块几乎没有,但没有被炒作的太过分的板块,确实还有,铝塑膜就是,原因也很简单,这个行业确实还差点意思,因为它可以说是新能源产业为数不多的,还没有被充分国产化的领域了。
 
 
01
2022年铝塑膜值得重点关注
 
为什么铝塑膜2022年值得重点关注,其实核心逻辑此前咱们在孚能科技的研究中已经说过了:《2022年最值得关注的锂电池公司,软包锂电池龙头,会是下一个宁德时代吗?》
 
看好2022年孚能科技的可能机会,是因为它是中国软包电池龙头,而2022年软包锂电池有望大幅度放量,因为传统燃油车将在22年加快发力新能源汽车,尤其是欧洲的传统燃油车巨头,而欧洲那边的大厂,使用软包锂电池偏多。
 
这个逻辑是有合理性的,电动汽车已经是无可逆转的大趋势了,这已经形成共识了,而很多传统燃油车巨头目前总体是落后于特斯拉,以及国内的一众新能源汽车厂商的,但它们肯定不会坐以待毙的,今年肯定会拼命追赶。
 
在这个过程中软包锂电池作为三大锂电池三大技术路线之一,有望随着欧洲汽车厂商的发力和得到比较大的增长。
 
当然了,虽然逻辑是顺畅的,但最后是不是一定会实现,也是有一些不确定性的,比如欧洲、日本厂商的是否一定会重点选择软包锂电池呢?尤其是卖到中国的汽车,会不会入乡随俗采用方包电池呢?就像大众ID那样。
 
只能说,2022年值得重点关注,必须持续跟踪观察传统燃油车企的发力新能源汽车的情况,以及它们发布的新车,尤其是这些新车的锂电池类型。
 
OK,逻辑讲清楚后,咱们就可以来好好看一看铝塑膜行业的基本情况了。
 
 
02
铝塑膜行业
 
此前分析孚能科技的时候已经比较了圆柱、方形和软包锂电池技术路线的性能和优缺点,应该说软包电池总体还是不错的。
 

 
事实上,相比圆形和方形电池,软包锂电池属于技术更先进的方案,安全性方面更优秀一些,单体能量密度也更高。
 
从软包锂电池的构成就可以看出来,铝塑膜的重要性了,占到电芯材料成本的15-20%,属于非常重要的部分,除此之外,它还是电芯材料中,唯一还没有完成国产替代的部分,现在国内的铝塑膜依然以进口为主。

 
03
铝塑膜构成
 
一般来说,铝塑膜的厚度从83μm到153μm不等,主要经过四道工序复合而成,由外到里分别是:尼龙层、粘合剂、中间层由铝箔、粘合剂、内层热封层等材料。

 
组成成本方面,铝箔材料成本占比约 35%,其他材料占比 20-30%,制造及人工占40%。
 

 
04
还没充分国产化的铝塑膜
 
我们都知道,在新能源领域,中国产化率是很高的,尤其是光伏行业,其实新能源汽车行业也差不多,除了一些汽车芯片等核心汽车电子。
 
而铝塑膜就是一个还没有充分国产化的行业,日韩企业垄断超70%的产能,其中,光是日本的DNP就占据超过50%的市场份额,另外则是日本昭和电12%工和韩国栗村化学11%。
 

 
好在,凡事有利有弊,还没有被充分国产化,反过来也可以说:铝塑膜是锂电池产业链为数不多的,还有巨大的国产替代化空间的行业,就像一座有待挖掘的大金矿。
 
 
05
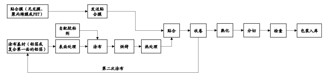
铝塑膜的生产流程和工艺
 
铝塑膜的生产主要包括5步,分别是表面处理&涂布,热处理,贴合,双面处理,以及熟化分切等。
 

 
具体工艺主要有两种:干法和热法。
 
干法工艺:由昭和电工和索尼提出,其是将热封层与铝箔层直接粘结并压合。该方法工艺简单 ,产品防短路性能优异、冲深性能好,但耐电解液和抗水性较差,主要应用于高容量软包消费 电池、动力电池中。
 
热法工艺:由大日本印刷和尼桑公司共同开发,其使用改性聚乙烯MPP将铝箔层与热封层相连接,然后通过缓慢升温升压的方式进行热合成。该方法工艺流程简单,产品耐电解液和抗水性能良好,但冲深成型性能差、防短路性能差,主要应用在消费软包电池中。
 
国内明冠新材近年来创新工艺,提出了干热复合法,使得两种方法的优势均得以保留。
 
 
06
铝塑膜国产化率低的原因
 
2020年国产铝塑膜出货量仅占全球的25%,显著低于四大主材,但另一方面国内行业却很集中,2020年行业CR3为76%,CR5达92%,显著高于其他各环节,原因是铝塑膜技术难度是比较大的。
 
事实上,铝塑膜可以说是锂电池产业链中技术壁垒最高的产品之一。
 
因为它对产品的要求确实是很多,包括外观良好,阻隔性、热封强度、耐水泡型、耐穿刺性、耐电解液、耐高温、绝缘性、优异的冲压成型性等。毕竟跟安全密切相关。
 
不过虽然技术要求高,但却是个轻资产行业,从国内的几个企业的投资情况来看,基本上铝塑膜单位GWh 投资大约为800万元,行业巨头一般3到4年就可以收回投入成本,可以说相当不错了。
 
铝塑膜的壁垒主要存在三方面:设备、原材料和工艺。
 
不过最主要的还是原材料,包括要高纯度、高挺度的铝箔材料,以及粘结剂。
 
以及生产工艺,由于生产铝塑膜需要使用4-7层复合材料,对基材和贴合进行改性和处理, 并对同一材料进行流延复合法、多层共挤法等加工处理,另外铝箔表面处理工艺会影响基材表面清洁度及表面张力,进而影响复合膜粘结强度,加上铝塑膜注重各批次之间的一致性、稳定性,以及良率,都跟企业工艺水平积累密切相关。
 
至于生产设备方面,问题相对小,生产铝塑膜所需要的设备,如复合机、分切机、熟成烘箱、焚烧炉 RTO、熟化设备、智能仓储系统、无尘室系统以及配电设施及其他辅助设备等。
 
大部分都可以实现国产化了,而且很多设备相比国内的差距也没有很大了,国内的厂商也逐步在使用国产设备了。
 
总的来说,铝塑膜确实具备相当的技术含量,但相比芯片等高尖精领域,还是有很大的差距的,咱们在芯片都可以有比较大的进展了,对于铝塑膜也不用过多的担心。
 
在未来几年,铝塑膜将逐步迎来国产替代化的发展契机,叠加软包锂电池的装机放量,这个行业还是非常值得期待的。
 
具体的公司,后面会逐一安排上,走过路过的朋友,请别忘了关注一下新能源大爆炸,方便后续的查看哦。
——————
推荐阅读和关注👇👇
1、出版图书《从零开始学价值投资》
2、课程学习
3、学习读书会
4、备用号:价值事务所MAX👇👇

到顶部